工作原理:
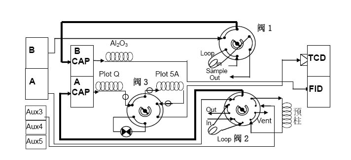
该系统的测定是在两个通道上进行的,样品经阀进样后,阀3引入样品进入通道Ⅰ,当甲烷到达柱2分子筛柱后阀3转回反吹重组份放空,而H2、 CH4、CO在柱2上分离进入TCD检测器检测。与此同时在通道Ⅱ上样品进入柱3、柱4、柱5,当H2、CH4、CO、C2H4、C2H6、CO2进入柱 5后,立即切换阀2收集,等C3~C5从柱4全部流出后再切换回阀2,C2H4、C2H6、CO2经过柱5分离流出到TCD检测器检测。
该仪器系统配置三个气体阀、五根填充柱和双TCD检测器。通道Ⅰ含一个气体进样十通阀和两根色谱柱,十通阀具有反吹功能,通道Ⅱ含一个气体进样十通阀和一个具有隔离功能的六通阀,其中十通阀具有顺序反吹功能。
该分析系统,一次进样既可完成裂解气的各种组份分析,数据处理和定量由裂解气专用工作站完成,并得出各组分的热值(摩尔发热量、质量发热量、体积发热量、以及沃泊指数)等参数,阀的切换由色谱仪主机完成。
裂解气三阀四柱系统流程图(全毛细管色谱柱分析FID/TCD)
三阀五柱流程图略(全填充柱分析双TCD)

特点:
1.该仪器系统是全填充柱、全TCD的多维色谱分析方法,柱负荷大,自动化程度高。
2.一次进样既可得到裂解气的各个组份含量。
3.线性范围内不受进样量的影响,对进样要求不苛刻。
4.该分析系统为裂解气的全组份分析,定量简单,面积归一法即可。
系统扩展:
如果要分析戊烯烃各个同分异构体,请选择毛细管柱型的多维色谱分析系统,检测器配置FID检测器和TCD检测器,该系统不仅能够提供C2- C623种烃类异构体的基线分离,而且还能提供包括H2O在内的永久性气体的基线分离,是各种石油裂解气分析的首选配置。